APPLICATIONS
Large Pools and
Natatoriums
Desert Aire builds on in-depth understanding and application expertise as well as proven technologies to tailor indoor pool dehumidification system solutions to the specific needs of owner/operators, their swimmers and communities – and the buildings that serve them all, including swimming pool dehumidifier installation.
Why Dehumidifiers Are Essential in Indoor Pool Environments
Why Dehumidifiers Are Essential in Indoor Pool Environments
Desert Aire pool dehumidification systems are essential for superior integrated designs for indoor swimming pools, aquatic centers, and natatoriums. Seamlessly working in harmony coordinating with mechanisms that controls water temperature, purity, and air quality. Our Desert Aire solution prioritizes the health of building users; protects the structural integrity of the building & building systems; and conserves energy, water, and water treatment resources.
The heating, cooling, and moisture loads of a natatorium or indoor pool area are a product of seasonal variations in outdoor air temperature and humidity, solar gains and losses, as well as the presence of spectators, bleacher areas and different crowd dynamics. As the equipment centerpiece linchpin of natatorium HVAC systems, the indoor pool dehumidifier controls humidity in pool enclosures to compensate for what is created by evaporation, regardless of outdoor conditions. Humidity regulation also protects the building’s structural elements, furnishings, décor, and support systems such as lighting and electric systems.
The American Society of Heating, Refrigerating and Air-Conditioning Engineers (ASHRAE) recommend relative humidity in a natatorium stay between 50% and 60%. Lower relative humidity increases operation costs due to increased evaporation and can lead to swimmer discomfort due to evaporative cooling from their bodies when exiting the pool. Higher relative humidity increases the risk to the building structure.
The paramount objective in managing heating, cooling, and moisture loads is sustainability: ensuring that the natatorium or indoor pool room can continue to fulfill the purposes for which it was built in a safe and cost-effective manner. As seen below, we offer a multitude of pool dehumidifier units (ExpertAire, SelectAire & SelectAire Plus) that meet this goal and excel in various sizes and environments.
SelectAire™, Select SelectAire Plus™ (SP) and SwimAire™Series
SelectAire™, Select SelectAire Plus™ (SP) and SwimAire™Series
Desert Aire's SelectAire™, SwimAire™ & Select SelectAire Plus™ (SP) Series Dehumidifiers are essential for superior integrated designs for large indoor swimming pools, aquatic centers, and natatoriums.
SelectAire™
Desert Aire’s SelectAire™ (SA) Systems can be installed indoors or outdoors.
These commercial dehumidification systems offer complete humidity and air quality control, exhaust air energy recovery and automatic air balancing.
They feature modular engineering and flexible design options for customized, targeted solutions.
The SelectAire™ commercial dehumidification systems are ideal for large-scale moisture removal applications.
Case Study: SelectAire SA60 Dehumidifies New Aquatic Center
The 107,000 sq ft Trager Family Jewish Community Center in Louisville, KY built a new 37,000 sq. ft. health and wellness center facility with an 8,000sq ft zero entry pool with a water slide, Jacuzzi/whirlpool and a 6-lane, 25-yard, 3-5 foot deep lap pool in the 13,000 sq. ft. Yarmuth Family Aquatic Center supplied by a SelectAire™ SA60 dehumidification unit on the roof to maintain 60% RH and 84°F air temperature.
Features and Specs
- Capacity for pool surface greater than 2,000 sq ft (185 sq m).
- Indoor, outdoor and roof curb installation.
- Configurable to meet specific application requirements.
- Available as sectioned unit to overcome logistical challenges of mechanical room with limited access.
- Provides dehumidification, cooling, heating, ventilation, & exhaust for natatorium facility.
- Unique ventilation energy recovery design compliant to ASHRAE 62.1 requirements.
- Evacuator low exhaust sequence of operation available.
- Electric, Hot Water Coil and gas auxiliary heat options.
- All 3-phase voltages available.
- Meets AHRI 910.
- Integral microprocessor controller with all sensors. Building management connection available.
Documents
Documents
SelectAire Plus™
Designed specifically for large 50 meter pool applications, the SelectAire Plus™ Series modular dehumidifier incorporates the original SelectAire™ System energy recovery technology and adds features for applications that require the superior cabinetry, state-of-the-art fan design and next-generation control features for enhanced setup and serviceability. Unique refrigeration design with heat pipe provides the highest moisture removal efficiency (MRE) in the industry.
Desert Aire’s SelectAire Plus™ (SP) Systems can be installed indoors or outdoors.
These commercial dehumidification systems offer complete humidity and air quality control, exhaust air energy recovery and automatic air balancing.
They feature modular engineering and flexible design options for customized, targeted solutions.
The SelectAire™ commercial dehumidification systems are ideal for large-scale moisture removal applications.
Features and Specs
- Airflow volume up to 40,000 CFM
- RS Insulation (2” double wall)
- Indoor, outdoor and roof curb installation.
- Configurable to meet specific application requirements.
- Available as sectioned unit to overcome logistical challenges of mechanical room with limited access.
- Provides dehumidification, cooling, heating, ventilation, & exhaust for natatorium facility.
- Unique ventilation energy recovery design compliant to ASHRAE 62.1 requirements.
- Evacuator low exhaust sequence of operation available.
- Electric, Hot Water Coil and gas auxiliary heat options.
- All 3-phase voltages available.
- Meets AHRI 910.
- Integral microprocessor controller with all sensors.
Learn More About the SelectAire Plus
Documents
Documents
SwimAire™ Series
Maximum Efficiency & Fits Through 34” Door - Desert Aire's Compact Modular Design with 39 to 112 lbs/hr moisture removal capacity.
Designed and built for efficient operation with longevity, SwimAire is the
perfect solution for retrofit applications where space is a premium and access is limited. The ultra-compact design fits through a 32-inch door, with jamb removed.
Features and Specs
- Modular design allows unit to fit through a 34-inch door
- 39 to 112lbs/hr moisture removal capacity*
- 1,400 to 8,500cfm of air handling
- 8 to 23 tons of cooling capacity
- Fully-coated coils for maximum corrosion protection
- All key components are out of the airstream
- Corrosion-resistant, 1-inch double-wall construction
- Efficient moisture removal design using EXV
- Fully variable airflow
- Direct-drive, backward inclined airfoil plenum fans
Documents
Documents
Indoor Agriculture/CEA
We know that to optimize plant growth indoor growing facilities must control space temperatures as well as absolute humidity levels. To do this Desert Aire’s offers solutions that cost-effectively combine the functions of air conditioners and dehumidifiers.
DesertAire’s GrowAire™, DriCure, and GreenAire™ solutions provide for the integrated control of temperature, humidity and airflow conditions to enhance and protect crops.
Application Notes: Grow Room
GrowAire™ Series
These commercial dehumidifier systems feature scalable designs to size grow rooms, commercial greenhouse and indoor farming solutions for peak cooling loads when plants are small; and then regulate humidity levels as plants mature – eliminating the need to purchase separate commercial dehumidification and air conditioning equipment.
Features and Specs
- Capacity to treat growing areas greater than 5,000 sq ft (465 sq m).
- Indoor, outdoor and roof curb installation.
- Optimized refrigeration system with variable sensible heat ratio design.
- Packaged or split air and water cooled designs.
- Small Footprint Indoor Design.
- Air-cooled units fully operational down to -30°F (-35°C).
- Electric, Hot and Water Coil auxiliary heat options.
- All 3-phase voltages available.
- Integral microprocessor controller with all sensors. Building management connection available
Videos: Grow Aire
Documents
Documents
DriCure™ Series
Cannabis Drying Room Climate Control & Dehumidification
Desert Aire’s DriCure™ Dehumidification Systems are specifically designed as an all-in-one solution for cannabis drying rooms.
Desert Aire’s DriCure™ Dehumidification Systems are specifically designed as an all-in-one solution for cannabis drying rooms.
These commercial dehumidification systems feature scalable designs to provide drying room solutions when plants are just harvested; and then regulate humidity levels as harvested plants dry in approximately 7 to 14 days. It will handle the complete year-round dehumidification, heating and cooling needs of the room.
Features and Specs
- Moisture Removal Capacity at 70F/60%RH
- LW03: 12 lbs/hr
- LW05: 19 lbs/hr
- LW08: 27 lbs/hr
- LW10: 36 lbs/hr
- LW12: 53 lbs/hr
- LW15: 58 lbs/hr
- Indoor or outdoor installation
- Optimized refrigeration system for moisture removal
- Air cooled units fully operational down to -20°F (-29°C)
- Integral microprocessor controller including temperature, humidity and refrigeration pressures
- Humidifier control option available
- Water cooled units available
- Building management connections available
Desert Aire Introduces GrowAire™ DriCure™ Solution for Cannabis Drying Room Facilities
Desert Aire Introduces GrowAire™ DriCure™ Solution for Cannabis Drying Room Facilities
MILWAUKEE, WI, June 10, 2020: Desert Aire is pleased to announce its latest GrowAire Series product to the indoor cannabis cultivation market: the DriCure system, an all-in-one climate control system for cannabis drying rooms. DriCure is a single unit solution for a production level drying facility. Units are designed for a year round operation.
“Desert Aire designed GrowAire DriCure specifically for cannabis drying room applications,” said Paul Stewart, Vice President of Sales for Desert Aire. “It is an extension of the GrowAire Series product line that helps cultivators ensure they optimize the final step to their cultivation process.”
DriCure dehumidifiers combine numerous design features into a cost-competitive system that removes unwanted moisture in a wide range of entering air conditions. The typical drying room design conditions are 63°F to 75°F @ 40 to 60% RH.
The DriCure solution is a vapor-compression refrigeration cycle based unit designed to remove the moisture held by the plant after harvest. The DriCure unit will control the temperature and humidity during the drying process.
DriCure is designed for a typical drying room application where the harvested crop needs to dry in 5 to 10 days. Using DriCure, the plant will lose about 40% of its total weight in the first 24 hours and then the system slowly removes the remaining water over the remaining drying period. Sized for the average moisture load per hour that will occur over the first day of drying, the unit will run constantly for the first 12 hours of drying at full capacity and then cycle to maintain optimal conditions.
To help cannabis operation managers understand DriCure drying room control technology, Desert Aire provides DriCure details about unit sizing, features, design for low temperatures, an explanation of a 5- to 10-day drying cycle program and unit options. Learn more about DriCure.
Documents
Documents
GreenAire™ Series
Cannabis Drying Room Climate Control & Dehumidification
Desert Aire’s DriCure™ Dehumidification Systems are specifically designed as an all-in-one solution for cannabis drying rooms.
Desert Aire’s DriCure™ Dehumidification Systems are specifically designed as an all-in-one solution for cannabis drying rooms.
These commercial dehumidification systems feature scalable designs to provide drying room solutions when plants are just harvested; and then regulate humidity levels as harvested plants dry in approximately 7 to 14 days. It will handle the complete year-round dehumidification, heating and cooling needs of the room.
Features and Specs
- Moisture Removal Capacity at 70F/60%RH
- LW03: 12 lbs/hr
- LW05: 19 lbs/hr
- LW08: 27 lbs/hr
- LW10: 36 lbs/hr
- LW12: 53 lbs/hr
- LW15: 58 lbs/hr
- Indoor or outdoor installation
- Optimized refrigeration system for moisture removal
- Air cooled units fully operational down to -20°F (-29°C)
- Integral microprocessor controller including temperature, humidity and refrigeration pressures
- Humidifier control option available
- Water cooled units available
- Building management connections available
Documents
Documents
Video: Grow Room Applications
Hotels and Residential Pools
Desert Aire’s small pool and spa dehumidifier solutions meet or exceed standards for capacity and effectiveness while maintaining the desired air temperature and relative humidity. Perfect for residential pools, schools & universities.
Spaces with indoor pools, spas, and whirlpools need to ensure the air quality of their living spaces keeps the fun going strong, promotes comfort, and protects the value of their properties.
Desert Aire’s dehumidifier solutions meet or exceed standards for capacity and effectiveness while maintaining the home owner’s desired air temperature and relative humidity.
Desert Aire’s ExpertAire™ Series products are designed for applications with air temperatures between 65° and 95°F (18° and 35°C) that require moisture removal between 4 and 100 lbs (2 and 45 kg) per hour. An ExpertAire™ dehumidifier optimizes moisture removal by using a specially designed coil to maximize the system’s latent capability, yielding 3 to 4 times the moisture removal capacity over a standard air conditioning system. Each system also includes a hot gas reheat coil that is sized for 100% rejection of the recovered energy. This coil allows the unit to continue to dehumidify without over-cooling the space.
Spaces with indoor pools, spas, and whirlpools need to ensure the air quality of their living spaces keeps the fun going strong, promotes comfort, and protects the value of their properties.
Desert Aire’s dehumidifier solutions meet or exceed standards for capacity and effectiveness while maintaining the home owner’s desired air temperature and relative humidity.
Desert Aire’s ExpertAire™ Series products are designed for applications with air temperatures between 65° and 95°F (18° and 35°C) that require moisture removal between 4 and 100 lbs (2 and 45 kg) per hour. An ExpertAire™ dehumidifier optimizes moisture removal by using a specially designed coil to maximize the system’s latent capability, yielding 3 to 4 times the moisture removal capacity over a standard air conditioning system. Each system also includes a hot gas reheat coil that is sized for 100% rejection of the recovered energy. This coil allows the unit to continue to dehumidify without over-cooling the space.
ExpertAire™ Series (ExpertAire Horizontal (LC), Vertical (LV) and Packaged (LCQ) Series Dehumidifier)
The ExpertAire™ Series has the highest Moisture Removal Efficiency ratings available!
These commercial dehumidification systems also offer the flexibility to regulate the introduction of outdoor air, providing energy cost-savings for your facility.
These dehumidification systems keep space humidity low, while controlling outdoor air. This ensures low temperature environments meet your facility’s performance criteria, as well as protect building structures and equipment.
Features and Specs
- Capacity for pool surface less than 2,000 sq ft (185 sq m).
- Indoor (LC and LV), Outdoor or roof curb (LC Only) installation.
- Configurable to meet specific application requirements.
- Provides dehumidification, cooling, heating and ventilation for pool facility.
- Ventilation available to meet ASHRAE 62.1 requirements.
- Pool water heat recovery available.
- Electric or Hot Water Coil auxiliary heat options.
- All voltages and phases available including single phase.
- Meets AHRI 910.
- Integral microprocessor controller with all sensors. Building management connection available.

Hotel Indoor Pool Dehumidifiers
Hotel Indoor Pool Dehumidifiers
Hospitality leaders want to know that temporary living and meeting spaces leave favorable, lasting impressions with guests and customers.
Desert Aire’s Hotel & Hospitality industry solutions provide healthy and comfortable indoor environments, protect business and property values, and meet or exceed building codes.
Maintaining optimal comfort and air quality in hotel and hospitality indoor pool areas requires specialized dehumidification solutions. High humidity levels can lead to discomfort for guests, structural damage, and unhealthy air. Desert Aire’s dehumidifiers are specifically engineered to tackle the significant moisture loads inherent in indoor pool environments, ensuring a comfortable and healthy atmosphere.
Our advanced refrigeration designs excel at removing excess moisture from the air while precisely controlling temperature. This capability ensures the desired humidity and temperature levels are consistently maintained, regardless of fluctuating pool usage or external weather conditions. Whether facing high evaporation rates during peak occupancy or cooler, less active periods, our units deliver reliable performance without compromise.
Since 1978, Desert Aire has been a trusted partner for the Hotel & Hospitality markets, providing robust and energy-efficient dehumidification solutions for indoor pools across North America. We offer both replacement dehumidifiers for existing facilities and tailored systems for new hotel construction projects.
Learn More About the LC and LV Series
Learn More About the LCQ Series
Documents
Documents
Dedicated Outdoor Air Systems
Desert Aire's DOAS solutions help overcome the moisture load challenges posed by outdoor ventilation air. Hot and humid, cool and rainy our units don’t care...
DOAS, or Dedicated Outdoor Air Systems, exist for the purpose of conditioning code ventilation prior to delivery into commercial buildings. DOAS are primarily selected for their ability to remove moisture from the outdoor air and secondarily for their ability to heat and cool that air. Desert Aire’s DOAS solutions help overcome the moisture load challenges posed by outdoor ventilation air more effectively than other.
DOAS, or Dedicated Outdoor Air Systems, exist for the purpose of conditioning code ventilation prior to delivery into commercial buildings. DOAS are primarily selected for their ability to remove moisture from the outdoor air and secondarily for their ability to heat and cool that air. Desert Aire’s DOAS solutions help overcome the moisture load challenges posed by outdoor ventilation air more effectively than other.
Learn More About DOAS
Aura™ Series
Desert Aire’s Aura™ Series DOAS Units help ensure proper indoor air quality and comfort while addressing moisture, cooling and heating loads – as well as recovering and saving energy.
The Aura™ Series DOAS units are designed for IAQ-critical applications, including office environments, hotels, motels, schools, medical facilities, nursing homes, and indoor farming operations.
Features and Specs
- Capacity to treat 900 to 12,000 cfm (1,500 to 20,000 cum/hr).
- Roof curb installation WSHP Indoor or Outdoor.
- Optimized refrigeration system for maximizing energy efficiency.
- Packaged air or water-cooled designs.
- Energy recovery wheel option available.
- Heat pump option available with inverter scroll compressor.
- Electric and gas auxiliary heat options
- All 3-phase voltages available.
- Meets AHRI 920 and exceeds ASHRAE 90.1 minimum rating values.
- Integral microprocessor controller with all sensors. Building management connection available.
Documents
Documents
TotalAire™ Series
Desert Aire’s TotalAire™ Series DOAS systems offer the most flexibility for matching code ventilation requirements to your building types and locations.
TotalAire™ Series DOAS systems are ideal for office buildings, hotels, motels, educational environment, medical facilities, and restaurants.
Features and Specs
- Capacity to treat 250 to 18,000 cfm (400 to 30,000 cum/hr).
- Indoor, outdoor and roof curb installation.
- Optimized refrigeration system for maximizing energy efficiency.
- Packaged or split air and water-cooled designs.
- Energy recovery wheel option available.
- Heat pump option available with no reverse cycle valve.
- Electric, Hot Water Coil and gas auxiliary heat options.
- All 3-phase voltages available.
- Meets AHRI 920 and exceeds ASHRAE 90.1 minimum rating values.
- Integral microprocessor controller with all sensors. Building management connection available.
Documents
Documents
VerticalAire™
VerticalAire's reduced size and innovative vertical designs allow them to be integrated into HVAC projects with limited footprints.
Desert Aire’s VerticalAire™ Series DOAS systems provide you with scalable IAQ solutions for indoor installations where space is restricted.
Their reduced size and innovative vertical designs allow them to be integrated into HVAC projects with limited footprints.
VerticalAire™ Series DOAS systems are ideal for educational environment, medical facilities, hotels, motels, office buildings , restaurants.
Features and Specs
- Capacity to treat 550 to 8,300 cfm (900 to 14,000 cum/hr).
- Indoor, small mechanical room installation.
- Optimized refrigeration system for maximizing energy efficiency.
- Air or water-cooled designs.
- Small Footprint Indoor Design.
- Heat pump option available with no reverse cycle valve.
- Electric, Hot and Water Coil auxiliary heat options.
- All 3-phase voltages available.
- Meets AHRI 920 and exceeds ASHRAE 90.1 minimum rating values.
- Integral microprocessor controller with all sensors. Building management connection available.
Documents
Documents
Water treatment Facilities
Our systems economically help protect equipment from corrosion under low ambient conditions by removing moisture in the winter or summer, especially when raw water temperatures approach 32°F (0°C).
Our systems economically help protect equipment from corrosion under low ambient conditions by removing moisture in the winter or summer, especially when raw water temperatures approach 32°F (0°C).
DesertAire’s ExpertAire™ LW series has a wide range of operations to continue to remove moisture from the air to extend the life of water treatment infrastructure.
Dehumidifiers & Dehumidification Systems for Water & Wastewater Treatment Plants
Desert Aire develops patented dehumidification solutions for Water & Wastewater Treatment plants. We provide plant designers, operators, engineers and managers with the most appropriate, cost-effective and sustainable dehumidifier solutions for their public works water & wastewater treatment needs.
Desert Aire water treatment plant dehumidification solutions help protect expensive instrumentation and process control equipment from the damaging effects of condensation. High humidity levels create a breeding ground for bacteria and other microorganisms that interfere with the wastewater treatment process and can lead to other problems such as odors and corrosion of equipment and structures. Desert Aire’s LW series has a wide range of operations to continue to remove moisture from the air to extend the life of water treatment infrastructure.
Dehumidifiers & Dehumidification Systems for Water & Wastewater Treatment Plants
Desert Aire develops patented dehumidification solutions for Water & Wastewater Treatment plants. We provide plant designers, operators, engineers and managers with the most appropriate, cost-effective and sustainable dehumidifier solutions for their public works water & wastewater treatment needs.
Desert Aire water treatment plant dehumidification solutions help protect expensive instrumentation and process control equipment from the damaging effects of condensation. High humidity levels create a breeding ground for bacteria and other microorganisms that interfere with the wastewater treatment process and can lead to other problems such as odors and corrosion of equipment and structures. Desert Aire’s LW series has a wide range of operations to continue to remove moisture from the air to extend the life of water treatment infrastructure.
Areas Water Treatment Plant Dehumidification is Needed
There are multiple different areas in water treatment plants where dehumidification is necessary, and each area requires a different set of conditions. Pumping stations, filtration buildings, sludge dewatering facilities and more can all benefit from the tight humidity control and custom dehumidification solutions Desert Aire can provide. For example:
- Treatment basins and tanks – High humidity levels in treatment basins and tanks can lead to the growth of bacteria and other microorganisms that may interfere with the treatment process. Our wastewater treatment plant dehumidifiers reduce humidity levels to help prevent these problems and ensure that the plant can operate effectively and efficiently.
- Control rooms and offices – Dehumidification helps to maintain a comfortable working environment for staff in control rooms and offices. It keeps the air quality high, and can even keep staff healthier and more productive.
- Equipment and machinery – Lack of dehumidification and condensation can lead to equipment and machinery corroding, reducing their lifespan and causing costly repairs. Desert Aire’s water treatment plant dehumidification systems can help to prevent these problems by keeping humidity levels within a suitable range.
- Sludge dewatering areas – High humidity levels in sludge dewatering areas can interfere with the dewatering process, making it difficult to remove excess moisture from the sludge. Desert Aire can help to reduce humidity levels and improve the efficiency of the dewatering process.
Ice Rinks
DesertAire’s ExpertAire™ LW series has a wide range of operations to continue to remove moisture from the air to extend the life of water treatment infrastructure.
Moisture follows a physical law of nature and migrates through the air from a higher concentration to a lower concentration due to a difference in vapor pressure. When the air is cooled it is unable to hold as much moisture. Moisture will condense on colder surfaces that have a lower temperature than the dew point temperature of the air. This moisture will be deposited on the cooler surfaces in the form of water droplets, leading to sweating, dripping and fogging above the ice surface.
This condition is intensified in indoor skating and curling rinks due to the large area of ice surface and the indoor air which has been cooled considerably below the outdoor ambient. Consequently, outdoor air will increase the inside relative humidity, and at this point, fog is formed above the ice surface. The cold ice surface at this time will in fact produce a dehumidification effect by having moisture condense and accumulate at its surface, known as “frosting.” Frosting causes “slow” ice and an additional load on the ice making system.
Desert Aire has been providing commercial dehumidifier solutions since 1978 and have installations throughout North America. We look forward to assisting with your next ice rink dehumidification project!
If you have any questions, or would like more info on our dehumidification systems, please contact us!
Ice Rink Dehumidification Systems for Ice Arena Dehumidification
Ice Rink Dehumidification Systems for Ice Arena Dehumidification
Our innovative, automatic hot gas “defrost-on-demand” technology ensures proper performance of our systems at the low temperatures required by ice rinks. With Desert Aire, you can be sure your facility is always well dehumidified and avoid the issues that come from not having your ice rink properly dehumidified.
When building codes require the introduction of outside air to benefit the comfort and health of users and to remove the pollution caused by ice resurfacing machines, our ice rink dehumidification solutions and curling rink dehumidifiers regulate outside air to remove excess humidity and supply the air at the temperatures and humidity levels you specify.
When it comes to maintaining optimal conditions in ice arenas and curling rinks, controlling humidity is absolutely critical. Our ice arena dehumidification solutions, which include specialized curling rink dehumidifiers, are engineered to do exactly that: consistently maintain your space’s humidity at its precise, designed setpoint.
This isn’t just about comfort; it’s about proactively preventing a wide range of costly and disruptive problems that excess humidity and moisture in the air can cause. From mitigating hazardous fog and slick surfaces that compromise safety, to protecting your building’s structure from damaging condensation, mold, and mildew, our systems deliver reliable performance.
Industrial Dehumidification
Warehouse & Industrial Dehumidifiers
Our warehouse and industrial dehumidifier solutions also condition supply air, and the outside air where it is required to meet codes for your building types. From commissioning, start-up, and beyond, your industrial warehouse facilities benefit from an accurate, dependable, easy-to-maintain and energy-efficient dehumidifier.
Built to meet the needs of users to promote healthy and productive indoor environments, Desert Aire’s Dehumidification Systems are the world-class synthesis of your design specifications. Our deep application expertise, patented technologies, advanced manufacturing process, and strategic network of support and service coincide with the capabilities of our products.
One example: a food ingredient packaging facility improved its environment and product quality by installing a Desert Aire dehumidification system that removed moisture from the product to prevent it from sticking together before it was packaged. Two Desert Aire ExpertAire LW15 dehumidifiers installed at opposite ends of the space circulate air and maintain 45% RH year round for packaging ingredients in a 21,660 sq. ft. facility.
Warehouse & Industrial Dehumidifiers
Our warehouse and industrial dehumidifier solutions also condition supply air, and the outside air where it is required to meet codes for your building types. From commissioning, start-up, and beyond, your industrial warehouse facilities benefit from an accurate, dependable, easy-to-maintain and energy-efficient dehumidifier.
Built to meet the needs of users to promote healthy and productive indoor environments, Desert Aire’s Dehumidification Systems are the world-class synthesis of your design specifications. Our deep application expertise, patented technologies, advanced manufacturing process, and strategic network of support and service coincide with the capabilities of our products.
One example: a food ingredient packaging facility improved its environment and product quality by installing a Desert Aire dehumidification system that removed moisture from the product to prevent it from sticking together before it was packaged. Two Desert Aire ExpertAire LW15 dehumidifiers installed at opposite ends of the space circulate air and maintain 45% RH year round for packaging ingredients in a 21,660 sq. ft. facility.
Commercial Office Building Dehumidifiers
Desert Aire solutions for Commercial Office Buildings have set an industry benchmark for performance and energy efficiency. Designed for diverse commercial building application needs, these commercial office building dehumidifiers and dehumidification systems solutions regulate and condition outdoor air and serve as energy-efficient workhorses.
These building dehumidifier solutions also comply with AHRI’s moisture removal efficiency (MRE) requirements and significantly exceed ASHRAE 90.1 minimum energy efficiency ratings.
ExpertAire™ LW Series
ExpertAire™ LW Series
Desert Aire Introduces ExpertAire™ LW Series Dehumidification Solutions For Low Temperature Environments
Desert Aire Introduces ExpertAire™ LW Series Dehumidification Solutions For Low Temperature Environments
Desert Aire has introduced the ExpertAire™ LW Series of dehumidification solutions for low temperature environments, developed to meet customer demand for more cost-effective alternatives to chemical-based systems.
Overview
Milwaukee, WI – Desert Aire has introduced the ExpertAire™ LW Series of dehumidification solutions for low temperature environments, developed to meet customer demand for more cost-effective alternatives to chemical-based systems.
ExpertAire™ LW Series solutions are ideal for facility owners and HVAC system designers striving to keep space humidity under control when air temperatures are low. This ensures the environments meet building performance criteria as well as protect building users, structures, equipment and inventory from the damaging effects of unwanted moisture.
Desert Aire’s ExpertAire™ LW Series solutions are designed to control low temperature conditions in ice arenas, water treatment plants, pumping stations, food storage and processing facilities, and the drying rooms of grow rooms and indoor farms. ExpertAire™ LW Series solutions meet a wide range of operating conditions from 45°F to 80°F (7°C to 26°C). Desert Aire offers ExpertAire™ LW Series solutions in capacities ranging from 3 tons to 15 tons.
Key to the extended performance of ExpertAire™ LW Series solutions in low temperature environments are evaporator coils engineered specifically for low ambient moisture removal. Desert Aire then adds appropriate components to ensure long operating lives of the evaporator coils and the entire systems. These components include user-definable timers that will initiate defrost cycles of the evaporator coils if needed. The need to defrost is determined by monitoring suction line temperatures and then activating defrost cycles when they drop below 32° F (-1° C).
Additional options allow customers to customize their ExpertAire™ LW Series solutions for increased flexibility as well as to meet the specific needs of their application environments and building management networks.
Features and Specs
- Indoor, outdoor and roof curb installation.
- Configurable to meet specific application requirements.
- Provides dehumidification, cooling and heating for facility.
- Defrost cycle allows operation down to 40F (5 C).
- Electric or Hot Water Coil auxiliary heat options.
- All voltages and phases available including single phase.
- Integral microprocessor controller with all sensors.
- Building management connection available.
Documents
Documents
PRODUCTS
CASE STUDIES
HVAC Solutions Company and Desert Aire @ YMCA Gahanna
Swim School Case Study
Grow Room Case Study
Resource Library
Videos
EXCERPTS
Technical Bulletin 02 | Basic Dehumidification Refrigeration Flow Diagrams
Technical Bulletin 02 | Basic Dehumidification Refrigeration Flow Diagrams
This technical bulletin will show how a refrigerant type dehumidifier recovers the heat from the water vapor and disperses the energy to different heat sinks.
Overview
This technical bulletin will show how a refrigerant type dehumidifier recovers the heat from the water vapor and disperses the energy to different heat sinks.
Heat Sinks
Refrigerant type dehumidifiers are a closed loop system which effectively transfers both latent and sensible heat from an indoor environment to variety of alternate heat sinks. The key point to understand is that the refrigerant which gained the energy must dissipate the energy or the system will shut down because the internal pressure would be too high. The most common heat sinks are listed here, along with a short description about how they remove energy.
REHEAT – A reheat or condenser coil is present in all DESERT AIRE dehumidifiers and is the most common heat transfer method. The actual heat sink is the air from the evaporator coil which has been cooled down when it released its energy to the refrigerant. This cool air now passes over the hot condenser coil and is reheated. Thus the air temperature leaving the dehumidifier is higher than the air entering. The exact temperature differential is a function of how much latent energy (moisture) was present in the
room and the run time of the compressor which also generates heat as a by-product. This method is also known as air to air exchange.
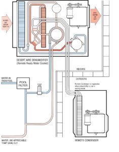
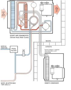
Figure 1 – Standard Model in Reheat Mode
Figure 2 – Remote Ready (RR) Model With Remote Condenser Off in Reheat Mode
WATER HEATER COIL – In this method, an additional component is added between the compressor and the reheat coil. This component is generally a tube in tube heat exchanger which allows water to absorb the heat from the hot refrigerant. A diverting valve controls whether the refrigerant goes to the air reheat coil or the water heater coil. The application will dictate which heat sink has priority. There are several different water sources of heat sink. Examples are listed below:
- Pool water
- Spa water
- Potable water
- Cooling tower water
- Hydronic heat water
- Industrial process water
The actual water heater coil is selected to be compatible with the water used. For example: copper, cupronickel, or stainless steel.
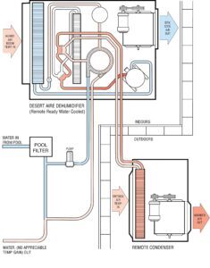
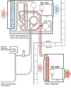
Figure 3 – Water Heating Standard Model in Reheat Mode
REMOTE CONDENSER – In this situation, all other heat sinks for recovery of heat have been exhausted. In order for the dehumidifier to continue working, an additional heat sink must be added. This becomes similar to a standard air conditioner by adding a condenser outside of the conditioned space. When all other heat sinks are at a proper condition, then a valve diverts the hot refrigerant outside where the remote condenser dissipates the heat to the surrounding environment. This condenser must be sized to the dehumidifier to insure proper charging and operation.
When the remote condenser is utilized, the cool air from the evaporator coil does not get reheated. The air leaving the dehumidifier is cooler than the entering air. The total air conditioning capability is a function of the latent and sensible load in the room.
Figure 4 – Water Heating Model With Remote Condenser in Reheat Mode
SYSTEM DESIGN – In designing a dehumidifier, there are several key specifications which must be considered.
First, how much moisture must be removed from the room? This is generally calculated in pounds per hour of water. Every application can have several sources of moisture such as open water vessels, infiltration or processes. All of these sources must be considered as well as what design condition is acceptable. With this information a dehumidifier size can be selected. Refer to other DESERT AIRE application notes for assistance in the sizing procedure.
Once a size is selected, then a decision on what heat sinks are available must be made. Will the room handle the extra heat load? Is a water supply available? Answers to the heat sink question will then dictate whether an air cooled or water cooled unit is selected and if a remote condenser is required.
Proper installation of the dehumidifier into the total HVAC/R system takes careful planning. All of the heat available from the dehumidification process is derived from the compressor and the conversion of latent energy through refrigeration technology. The design engineer must make the decision whether the latent load will always be present. With a seasonally fluctuating load or maintenance condition, such as drainage of an indoor pool, supplemental heaters must be added to compensate for the lack of heat from dehumidification. If room temperature is critical the supplemental heat source must be sized to handle the total heating requirements.
Another factor requiring attention is condensate from the dehumidifier. Some local codes state that condensate be plumbed to a drain. The dehumidifier employs a gravity drainage system. An unpressurized drain connection or a condensate pump must then be added.
Technical Bulletin 03 | Dehumidification and the Psychrometric Chart
Technical Bulletin 03 | Dehumidification and the Psychrometric Chart
The psychrometric chart has been well documented in a wide variety of technical textbooks and journals. This technical bulletin will not attempt to cover the chart in detail, but, will highlight those features of the chart which apply to refrigerant type dehumidification applications. It will define the terms which form the nucleus of properly applying a dehumidifier.
Overview
The psychrometric chart has been well documented in a wide variety of technical textbooks and journals. This technical bulletin will not attempt to cover the chart in detail, but, will highlight those features of the chart which apply to refrigerant type dehumidification applications. It will define the terms which form the nucleus of properly applying a dehumidifier.
The Chart
Figure 1 shows a typical psychrometric chart. Dry Bulb temperatures are shown on the chart as vertical lines. The horizontal lines represent Dew Point temperatures. Lines representing Wet Bulb temperatures are the straight diagonal lines sloping downward from left to right.
The curve forming the top edge of the chart is called the “saturation curve”. Air in a condition that falls on any point along this curve is totally saturated with moisture. Any additional moisture added could not be absorbed and would remain in a
liquid state as condensation.
The sweeping curved lines that follow the saturation curve are relative humidity lines expressed as percentages. These lines represent the degree of volume displaced by moisture with Respect to the total air volume.
Relative Humidity
Relative humidity is a misapplied term. It is often used in place of absolute humidity. The key is the word “relative.” To understand this concept, a law of nature must be Reviewed. Air is a compressible fluid and its volume is represented by the following equation:
v=K(T/P)
V = Volume
T = Temperature
P = Pressure
K = Constant
As the air temperature increases, its total volume increases and decreases on reduction of temperature. Pressure has the opposite effect. As pressure increases volume decreases.
Water, however, is not compressible. Therefore given a specific amount, it will always occupy the same amount of volume.
Figure 2 illustrates how this applies to the psychrometric chart. As moisture laden air is heated or cooled the air volume changes but the moisture does not. Thus there is a change in relative humidity, without a change in actual water content.
This is important to understand because water damage occurs at an absolute humidity concentration regardless of its relative humidity. This is known as the constant Dew Point Temperature.
Sensible and Latent Heating and Cooling
There are four types of energy changes when heat of moisture is added or removed. Sensible heat occurs when heat is added without the addition or reduction of moisture. Sensible cooling is the reverse. Latent heat, also known as humidification, is the addition of moisture without changing the dry bulb temperature. Latent cooling or dehumidification is the removal of moisture. Figure 3 shows how these are displayed on the chart.
Rarely will these occur as shown but will rather be a mixture of them. A refrigerant dehumidification system is a combination of sensible and latent cooling and sensible heating. First the system cools the air to reduce the dry bulb temperature to the dew point. Then latent cooling reduces the absolute humidity and finally the air is reheated increasing its dry bulb temperature. Figure 4 graphs this process.
Dehumidifier Sizing
To properly apply a dehumidification system, the amount of moisture to be removed must be calculated. For most applications the only information available is the dry bulb and relative humidity or dry bulb and wet bulb temperatures. The psychrometric chart is used to plot these two values by finding their intersection and then following the horizontal line to the right to determine the moisture content in grains per pound.
By obtaining the starting and finishing grains per pound, the amount of moisture to be removed can be calculated. The amount of moisture to be removed is the difference between these two values known as GR.
Figure 5 shows how a dehumidification system was sized. The ambient design was 91°F dry bulb and 78°F wet bulb. The desired indoor value was 80°F dry bulb and 50% relative humidity. The outside ambient has a moisture content of 124 grains and the indoor design has 78 grains. Thus the required moisture removal rate is 124-78 = 46 grains per pound of dry air.
Technical Bulletin 29 | Refrigerant Condenser vs. Fluid Cooler
Technical Bulletin 29 | Refrigerant Condenser vs. Fluid Cooler
This technical bulletin will summarize the design differences between the condenser and the fluid cooler and compare their design and energy efficiency.
Overview
For most DX refrigeration-based dehumidification systems the traditional method to provide air conditioning to the space was to add an outdoor air-cooled condenser and reject the absorbed heat to the outdoors via the refrigerant.
When the application installation requires a very large distance between the unit and the condenser, it becomes challenging to design and execute a proper refrigeration line set for proper pressure drop and oil return. When this is the case, a fluid cooler would be considered as an alternative method of rejecting the heat. Lately a design fad has been to use a fluid cooler even for short line set designs. The main reason provided is to reduce the refrigerant charge.
Refrigerant Condenser System Components
A dehumidifier reheats the air when there is a call for dehumidification but not a call for cooling. The typical system uses a hot gas reheat coil that captures all of the energy (sensible, latent and heat of compression) and returns it to the space. The example system below also has a three-way diverting valve to send the hot gas to the remote condenser.
This system uses a single heat exchange method to transfer the refrigerant’s energy to the air (via the hot gas reheat or remote condenser coil). With the large temperature differential, these two coils can be easily sized to maintain the system’s condensing temperature constant in all modes. The lift (difference between condensing and suction temperatures) is a key element in determining the power consumption of the compressor.
The heat exchangers that utilize refrigerant directly are very effective at keeping condensing temperature low as possible since the temperature of the refrigerant throughout the coil is substantially the same. This is because the majority of the coil is used for two-phase heat exchange. This means that the refrigerant inside of the coil is releasing its energy by condensing rather than strictly dropping temperature. Keeping all the surfaces at a higher temperature means that the full surface of the coil is effectively used and even a small exchanger can cool effectively. The heat exchanger can easily be designed for a close approach temperature (the difference between the leaving air temperature and the refrigerant condensing temperature). This minimizes the condensing temperature and reduces the lift. The system moves the refrigerant directly through the compressor. A minimum number of moving parts are needed since the compressor creates the pressure differences required for the heat transfer and also the flow of the refrigerant to move the energy from one place to another.
Fluid Cooler System Components
A dehumidifier that utilizes a water loop for the heat rejection must first reject the total heat of rejection to a water condenser. A fluid pump circulates the water through the condenser and transfers the heat to the air via a hot water coil (for reheating the air) or a fluid cooler for rejection to the outdoors. This process requires two heat transfer processes versus the outdoor air cooled condenser method described above.
Relative to the direct exchange of the air-side refrigerant condenser coils, a system with a fluid-cooler glycol loop has the following disadvantages:
- More components may increase initial costs.
- The pump is an additional moving part in the system that requires more energy and may require additional maintenance and service.
- Glycol must be added to the system and additive packages must be maintained to avoid corrosion.
- The additional heat exchanger in the chain requires another approach (refrigerant-to-water then water-to-air). This increases condensing pressure and lift.
- The single-phase heat exchange in the fluid cooler and hot water coil is less effective than more direct methods. As soon as the fluid starts to exchange energy with the air, the fluid starts to cool. This makes the subsequent portions of the heat exchanger less effective than with two-phase heat exchange where the temperature does not change. Either the heat exchanger must be designed to be larger or the lift will increase even further.
Moisture Removal Efficiency
AHRI Standard 910 defines Moisture Removal Efficiency (MRE) as the pounds per hour of condensate removed by the dehumidifier divided by the total kilowatts of energy needed to run the system. The power to run the system includes the compressor, blower/motor, transformers and pumps.
When comparing a basic refrigerant based system to one utilizing a fluid condenser, there are several additional power consuming elements to be considered:
- Water pump electrical power to move the fluid around the water loop
- A hot water coil with low temperature water is significantly larger than a D/X hot gas reheat coil. This increases the system static pressure and the dehumidifier blower must work harder.
- An outdoor fluid cooler’s air volume across the coil is higher than a refrigerant condenser’s air volume, requiring a larger size fan motors.
- An outdoor fluid cooler’s approach temperature is higher, increasing compressor energy consumption.
- Glycol in the water loop must be maintained and decreases the energy transfer efficiency of the fluid. This adds to the approach temperature.
Conclusions
Although a fluid cooler loop can help to address issues with difficult installations where refrigeration line length or large liquid line risers are unavoidable, extreme care must be taken in selecting a fluid cooler system. A reduction in refrigerant charge may be possible, but this could come at the expense of increased energy consumption and/or reduced system capacity.
A fluid cooler system’s additional approach temperature of 6°F to 10°F generally increases lift by the same amount and this roughly translates to 12% to 20% efficiency decrease when compared to the conventional refrigeration condenser systems. Additional components such as higher horsepower blowers and fans plus a recirculating pump will increase the efficiency losses even more.
A fluid cooler system would significantly increase the operational costs of an indoor pool dehumidification system which runs 24 hours per day, 365 days per year.
Using a refrigerant to air exchanger provides the most effective method for optimizing the compressor power consumption and thus the unit’s efficiency and should be considered first.
Application Notes
Technical Bulletins
Tech Tips
35+ years of Partnership
Page Contents






















































